某生物制劑有限公司為日方獨資, 專業生產醫療器械的企業,人工腎為其產品之一, 組裝車間為生產人工腎的最后一道工序, 對生產環境要求較高。車間由組裝室及附房保管室組成, 寬17 米, 長25米.凈化空調面積425 平方米, 潔凈室內凈高3.5 米。凈化
空調系統送風方式采用上送下回形式。車間位于一層, 空調機房位于二層, 油鍋爐房位于
二層, 冷水機組位于二層屋面。
二、設計標準:
1. 室外設計參數
( 1) 夏季室外干球溫度35.2 ℃ , 夏季室外濕球溫度28.0℃ , 最熱月月平均室外計算相對濕度78 %。
( 2 ) 冬季空調溫度4 ℃ , 最冷月月平均相對濕度7 4 %。
2. 室內設計參數
( 1) 室內干球溫度: 22±2 ℃
( 2) 室內相對濕度: 30±5 %
( 3 ) 潔凈等級( 動態) : 十萬級
三、計算選型:
1. 冷負荷:
車間四周及吊頂均采用50mm 厚彩鋼板, 工作人員10人, 夏季圍護結構, 人員及照明冷負荷較小: 但由于車間設備多、自動化程度高電機功率大, 所以設備的發熱量很大。經計算室內各項冷負荷及濕負荷如下:

2. 新風量:
凈化空調系統的新風里應同時滿足: 工作人員對新鮮空氣的需要量及維持室內正壓所需的風量。
( 1) 保證不小于40m3/ p·h 的新風量: 450 m3 /h。
(2 ) 室內設備排氣量為1000 m3 /h, 維持室內0.5 ~1.0mmH2O正壓所需的風量為1520m3 /h, 由此可知新風量為2520m3 /h。
本凈化空調系統新風量取2520m3 /h。
3.送風量;
潔凈室的送風量是個主要參數, 一般按室內換氣次數及室內冷負荷來確定, 而采用亂流潔凈室的塵埃不均勻分布理論來校核潔凈室內的含塵濃度是否滿足潔凈度要求。
(1) 潔凈室內空氣換氣次數取23 次/ h, 可計算得送風量為34132m3 /h。
(2) 根據室內溫濕度波動要求, 送風溫差取8℃ 。室內送回風熔差△i=i3 -i7=8.37KJ/kg干空氣, 由室內總冷負荷可計算得送風量為43535m3 /h。
系統送風量取435 35m3 /h, 潔凈室內的含塵濃度為:

式中:
B : 考慮塵粒在空氣中不均勻分布的修正系數, 計算中B =1.19。
G : 正常操作狀態下室內單位容積發塵量, 可查出G = 1.25×104 粒/米3·分
M : 大氣含塵濃度, 按工業區M=3×105粒/升
n: 已知的換氣次數, 按送風量43535m3 /h, n = 29 次/ 時。
S : 回風量與送風量的比值,S=0.94。
ax: 祈風通路上過濾器對≥0.5μm塵粒的計數總效率,ax=1-(1-ac)(1-az)(1-am)
ah : 回風通路上過濾器對≥0.5μm微米塵拉的計數總效率,ah=1-(1-ac)(1-az)(1-am)
ac : 初效過濾器效率. 新風通路上。ac=0.2.回風通路上ac=0.1.
az: 中效過濾器效率, az=0.3
am: 高效過濾器效率,am=0.9999。
可計算N = 247粒/ 升,符合《藥品生產管理規范》〔1992年)所規定的十萬級:潔凈室塵粒數≤3 500 粒/ 升(≥0.5微米)的要求。
4. 空氣處理系統選擇及計算:
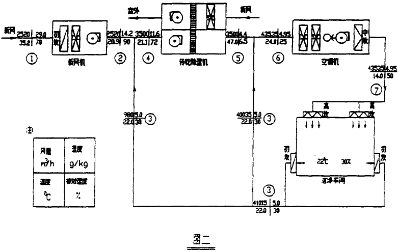
福州地處亞熱帶, 夏季氣溫高濕度大而潔凈室內工藝生產又要求環境為恒溫低濕,經比較本工程采用空調機與硅膠轉輪涂濕機聯合徐濕的方去。空氣處理過程級各狀態點的空氣參數詳見圖1及圖2。
5. 設備選型:
很據燴濕圖1, 經計算可知各設備冷負荷及轉輪除濕機的濕負荷, 各設備選型如下:
(1) 新風機: 日立AH-SV型, 風量2520米3/時, 制冷量4 4.19 KW
( 2) 空調機: 日立AH-90H, 風量4600m3/ h, 制冷量179.90 KW。
( 3) 轉輪除濕機: 瑞士蒙特MB-735-25AC. 轉輪厚度400毫米, 處理風量3500m3/ h,.蒸汽型。
6. 冬季工況:
冬季空氣處理過程相對簡單, 室外新風與回風混合后直接進人空調機, 經熱濕處理后送至潔凈室: 由于室內設備發熱量大, 所以冬季處理過程為冷卻加濕, 考慮到可能出現的寒冷天氣, 以及在非生產期工藝設備未啟動的情況下仍須維持室內恒溫恒濕, 空調機仍配備一蒸汽加熱器。
四、自控系統:
空氣處理過程設有自控系統, 便于控制室內很濕度和運行管理。自控產品采用日本山武一粗尼韋爾產品, 其原理圖如圖3 。
五、運行管理:
由于日方獨資企業, 所以投產后潔凈室管理嚴格, 操作及管理均按國家衛生部頒布的《藥品生產管理規范》(GMP )進行。潔凈室的潔凈度每月側一次, 落菌數每季度側一次, 所
測數據都能滿足“GMP” 要求。對室內溫濕度, 全年每天24 小時監側, 其結果也滿足了溫度22±2℃ 及相對濕度30±5% 的要求。空調系統運行兩年多來, 沽凈室各工作參數德定, 產品質優良, 達到了設計要求, 日方亦十分滿意, 其產品人工腎全部外鋪。
六、總結與探討:
1.十萬級亂流潔凈室, 潔凈等級雖不高, 但氣流組織亦十分重要, 宜采用上送下測回的送回風方式。
2.彩鋼板回風系統將建筑使用的房間分隔板與回風管道相結合, 使其既具有房間分隔的功能, 又能滿足凈化空調上送下側回的要求, 有效地簡化回風管道系統。
3.生產生物制品或醫用器材的潔凈室, 其設備電機功率多且大, 發熱量大。在夏季室內冷負荷中常占主要部分。此類潔凈室的送風盤應計算按換氣次數和按室內冷負荷所得的風里, 經比較取大者。而不能盲目地用換氣次數的方法來確定潔凈室的送風量。
4.相對濕度低于50 % 的空調工程為低濕工程, 必須進行除濕, 在實際工程中要求多種多樣, 有時單一的除濕方法效果不佳, 需要應用多種除濕方法, 往住采取聯合除濕方法可取得好的效果。
5. 潔凈室恒溫低濕空調工程中, 空氣各工作狀態點參數要求較嚴, 為達到工藝生產所要求的室內溫濕度和便于運行管理, 空調冷熱源宜采用自動控制系統。



深圳市藍思凈化科技有限公司,致力于凈化行業十余年,是一家集空氣過濾器和凈化設備研發,生產與銷售的高科技企業,產品涵蓋各行業所需的空氣凈化設備及服務,包括對顆粒物(PM10,PM2.5,PM0.1)、病菌、氣態分子污染物(TVOC, 酸性,堿性氣體)等的評估和檢測,并提供全面有效的空氣凈化解決方案。公司從國外引進目前世界最先進的無隔板過濾器生產線及專有技術。可按GB/T 14295-2008國家標準,GB/T 13554-2008國家標準及國家GMP規范要求為生物制藥。。。。。
詳細介紹